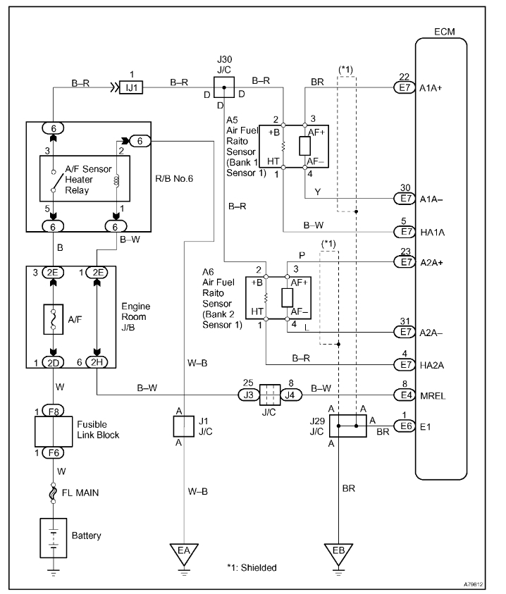
20+ Obd2 P2197

p2197 o2 sensor stuck 2 1 i change left upper o2 sensor the problem still there
justanswer from ww2.justanswer.com


0 Response to "20+ Obd2 P2197"

Post a Comment

Iklan Atas Artikel

Iklan Tengah Artikel 1

Iklan Tengah Artikel 2

Iklan Bawah Artikel