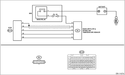
27+ P0103 Code

2002 s80 t6 codes p0103 p0432 p0422
matthews volvo site from www.matthewsvolvosite.com


0 Response to "27+ P0103 Code"

Post a Comment

Iklan Atas Artikel

Iklan Tengah Artikel 1

Iklan Tengah Artikel 2

Iklan Bawah Artikel